Chemical Looping Combustion 150 kW pilot unit at SINTEF
Contact person
 
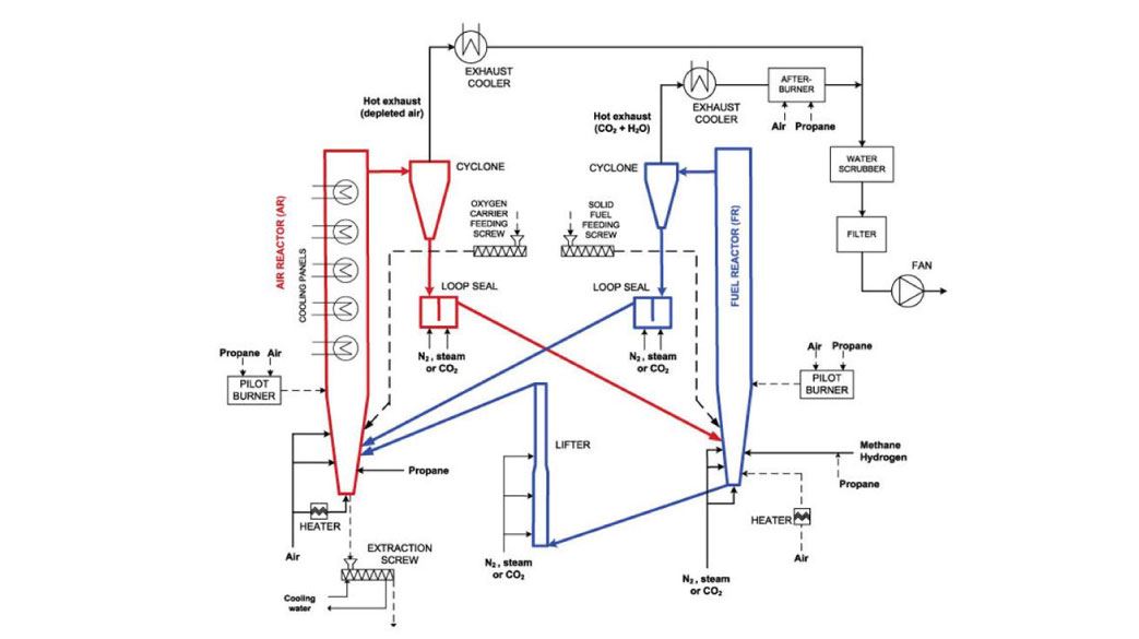
Chemical Looping Combustion (CLC) is an oxy-fuel type of process without the need of an air separation unit. Instead, a metal oxide works as an oxygen carrier from the air to the fuel reactor. The metal-oxide oxygen carriers are mainly based on metals as Fe, Ni, Cu and Mn.Fuels for the CLC process may be gas, oil, coal or biomass just as in traditional combustion. The exhaust from the fuel reactor contains only CO2 and H2O and the separation can be done simply by condensation of the H2O. Since no other gas separation steps are involved, CLC enables low energy requirements and low costs compared to most other CO2 capture technologies.The facililty is a registered Research Infrastructure in EU ECCSEL.
Cold CO2 Capture Pilot Rig (CCCP/SEPPIL)
David Berstad gives ut a tour of of our Cold CO2 Capture rig which is a part of the ECCSEL ERIC infrastrucutre. Producing cold liquid CO2 is key for full-scale CO2-storage experiments.
The rig is mainly built for two purposes:
- The first is separating cold liquid CO2 from volatile gas compositions. The experiments in this rig have already achieved CO2 purity levels of 99.9%!
- The second area of focus is on storage experiments for cold liquid CO2 under varying pressures.
In our NCCS spin-off project "MACH-2", we've experimented with five-component mixtures, critical for advanced hydrogen production processes.
Key objectives
Bring chemical looping combustion closer to commercialization by:
- developing new and optimized oxygen carriers and production methods
- validating performance and operability of the 150 kW CLC pilot unit
 
The 150 kW CLC pilot unit
- A double-loop circulating fluidised bed (CFB) reactor system
- Industrial applicability and scalability
- Flexibility with respect to oxygen carrier and fuel
- Extensive process control and safety system
- Cold flow model testing (scale 1 : 1) for concept validation
- Air reactor 6.0 m high, internal diameter φ230 mm
- Fuel reactor 6.7 m high (incl. lifter), internal diameter φ154 mm
 
Results from test campaign using CuO as oxygen carrier particles.
Øyvind LANGØRGEN, Inge SAANUM, Nils Erland L. HAUGEN. Chemical looping combustion of methane using a copper-based oxygen carrier in a 150 kW reactor system. 13th Conference on Greenhouse Gas Control Technologies (GHGT-13), 14 to 18 November 2016, Lausanne, Switzerland.
 
Projects
- FME BIGCCS (2009 - 2016)
- SUCCESS - EU FP7 (2013 - 2017)
- Negative CO2 Nordic Energy Research (2016 - 2019)
- CHEERS (Chinese-European Emission-Reducing Solutions) – EU H2020
Why CCS?
The purpose of CO2 capture and storage (CCS) is to minimize CO2 emissions and prevent large amounts of carbon dioxide (CO2) from being released into the atmosphere. SINTEF conducts research on the whole value chain for CCS.
SINTEF leads the national Centre for Environment-friendly Energy Research (FME) on CCS - NCCS
